Всё об автозвуке

Вернуться   Всё об автозвуке > Высшая лига Sound Quality (натуральный и красивый звук) > Практика по SQ > Интересные инсталляции других
Регистрация Новые сообщения Правила форума Справка Сообщество Календарь Поиск

Важная информация

Интересные инсталляции других Показываем чужие инсталляции, которые нас не оставили равнодушными.

Закрытая тема
 
Опции темы Опции просмотра
Старый 18.06.2014, 17:49   #1
Директор Луны
Ушел в мир иной от нас...
 
Аватар для Директор Луны
 
Регистрация: 06.04.2008
Адрес: EMMA Ukraine
Возраст: 60
Сообщений: 9,976
Вы сказали Спасибо: 43
Поблагодарили 423 раз(а) в 130 сообщениях
Репутация: 1086
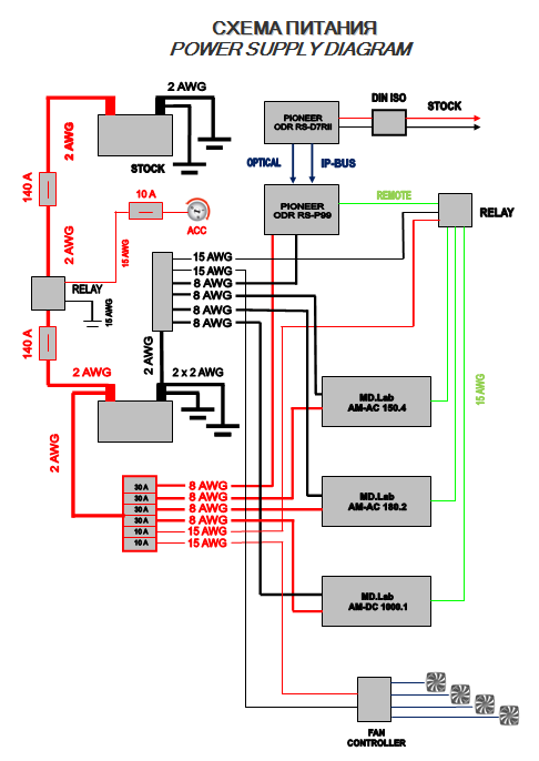
По умолчанию Team MD Lab Россия. MAZDA CX-5, Ростов-на-Дону.

Машина делалась в ЕММА, класс SQ Эксперт без ограничений.
Состав и схема питания.
Миниатюры
Нажмите на изображение для увеличения
Название: Состав 1.PNG
Просмотров: 1535
Размер:	213.5 Кб
ID:	42540   Нажмите на изображение для увеличения
Название: Cхема 1.PNG
Просмотров: 1537
Размер:	41.8 Кб
ID:	42541  

Директор Луны вне форума   Вверх
Старый 18.06.2014, 17:58   #2
Директор Луны
Ушел в мир иной от нас...
 
Аватар для Директор Луны
 
Регистрация: 06.04.2008
Адрес: EMMA Ukraine
Возраст: 60
Сообщений: 9,976
Вы сказали Спасибо: 43
Поблагодарили 423 раз(а) в 130 сообщениях
Репутация: 1086
По умолчанию Re: Team MD Lab Россия. MAZDA CX-5, Ростов-на-Дону.

Проводка .....
Ну тут всё понятно ......
Из интересного - дистрибьюторы питания хэндмэйд мэйд
Сначала компьютерный макет, потом чертёж, потом сами детали.
Миниатюры
Нажмите на изображение для увеличения
Название: дистр.jpg
Просмотров: 1403
Размер:	447.7 Кб
ID:	42542   Нажмите на изображение для увеличения
Название: дистр1.jpg
Просмотров: 1397
Размер:	70.3 Кб
ID:	42543  

Нажмите на изображение для увеличения
Название: Дистр2.jpg
Просмотров: 1396
Размер:	352.1 Кб
ID:	42544   Нажмите на изображение для увеличения
Название: IMG_7173.jpg
Просмотров: 1383
Размер:	517.1 Кб
ID:	42545  

Нажмите на изображение для увеличения
Название: IMG_7174.jpg
Просмотров: 1409
Размер:	522.7 Кб
ID:	42546   Нажмите на изображение для увеличения
Название: IMG_7175.jpg
Просмотров: 1411
Размер:	524.1 Кб
ID:	42547  

Нажмите на изображение для увеличения
Название: IMG_7185.jpg
Просмотров: 1430
Размер:	528.9 Кб
ID:	42548   Нажмите на изображение для увеличения
Название: IMG_7190.jpg
Просмотров: 1499
Размер:	481.3 Кб
ID:	42549  


Последний раз редактировалось Директор Луны; 18.06.2014 в 18:31.
Директор Луны вне форума   Вверх
Старый 18.06.2014, 23:27   #3
Директор Луны
Ушел в мир иной от нас...
 
Аватар для Директор Луны
 
Регистрация: 06.04.2008
Адрес: EMMA Ukraine
Возраст: 60
Сообщений: 9,976
Вы сказали Спасибо: 43
Поблагодарили 423 раз(а) в 130 сообщениях
Репутация: 1086
По умолчанию Re: Team MD Lab Россия. MAZDA CX-5, Ростов-на-Дону.

Двери и потолок.
Алюминий + шумка.
Миниатюры
Нажмите на изображение для увеличения
Название: DSC05927.jpg
Просмотров: 1484
Размер:	248.2 Кб
ID:	42561   Нажмите на изображение для увеличения
Название: DSC05926.jpg
Просмотров: 1356
Размер:	354.0 Кб
ID:	42562  

Нажмите на изображение для увеличения
Название: DSC05929.jpg
Просмотров: 1430
Размер:	362.0 Кб
ID:	42563   Нажмите на изображение для увеличения
Название: DSC05941.jpg
Просмотров: 1389
Размер:	288.2 Кб
ID:	42564  

Нажмите на изображение для увеличения
Название: DSC05786.jpg
Просмотров: 1403
Размер:	231.0 Кб
ID:	42565   Нажмите на изображение для увеличения
Название: DSC05788.jpg
Просмотров: 1382
Размер:	209.8 Кб
ID:	42566  

Нажмите на изображение для увеличения
Название: DSC05950.jpg
Просмотров: 1371
Размер:	349.0 Кб
ID:	42567   Нажмите на изображение для увеличения
Название: DSC05942.jpg
Просмотров: 1381
Размер:	231.2 Кб
ID:	42568  

Нажмите на изображение для увеличения
Название: DSC05945.jpg
Просмотров: 1406
Размер:	377.5 Кб
ID:	42569   Нажмите на изображение для увеличения
Название: DSC05940.jpg
Просмотров: 1383
Размер:	287.4 Кб
ID:	42572  

Нажмите на изображение для увеличения
Название: DSC05939.jpg
Просмотров: 1439
Размер:	187.0 Кб
ID:	42573   Нажмите на изображение для увеличения
Название: DSC05952.jpg
Просмотров: 1416
Размер:	315.3 Кб
ID:	42574  

Нажмите на изображение для увеличения
Название: DSC05954.jpg
Просмотров: 1480
Размер:	419.6 Кб
ID:	42575   Нажмите на изображение для увеличения
Название: DSC05957.jpg
Просмотров: 1399
Размер:	325.8 Кб
ID:	42576  

Директор Луны вне форума   Вверх
Старый 18.06.2014, 23:54   #4
Директор Луны
Ушел в мир иной от нас...
 
Аватар для Директор Луны
 
Регистрация: 06.04.2008
Адрес: EMMA Ukraine
Возраст: 60
Сообщений: 9,976
Вы сказали Спасибо: 43
Поблагодарили 423 раз(а) в 130 сообщениях
Репутация: 1086
По умолчанию Re: Team MD Lab Россия. MAZDA CX-5, Ростов-на-Дону.

Двери +
Миниатюры
Нажмите на изображение для увеличения
Название: DSC05934.jpg
Просмотров: 1324
Размер:	227.2 Кб
ID:	42577   Нажмите на изображение для увеличения
Название: DSC05937.jpg
Просмотров: 1368
Размер:	242.3 Кб
ID:	42578  

Нажмите на изображение для увеличения
Название: DSC05938.jpg
Просмотров: 1355
Размер:	193.1 Кб
ID:	42579   Нажмите на изображение для увеличения
Название: DSC05977.jpg
Просмотров: 1358
Размер:	275.9 Кб
ID:	42580  

Нажмите на изображение для увеличения
Название: DSC05980.jpg
Просмотров: 1391
Размер:	231.4 Кб
ID:	42581   Нажмите на изображение для увеличения
Название: DSC05982.jpg
Просмотров: 1390
Размер:	236.3 Кб
ID:	42582  

Нажмите на изображение для увеличения
Название: DSC05987.jpg
Просмотров: 1382
Размер:	254.9 Кб
ID:	42583   Нажмите на изображение для увеличения
Название: DSC06134.jpg
Просмотров: 1415
Размер:	266.6 Кб
ID:	42584  

Нажмите на изображение для увеличения
Название: DSC06138.jpg
Просмотров: 1443
Размер:	207.0 Кб
ID:	42585   Нажмите на изображение для увеличения
Название: DSC06196.jpg
Просмотров: 1348
Размер:	296.1 Кб
ID:	42586  

Нажмите на изображение для увеличения
Название: DSC06197.jpg
Просмотров: 1357
Размер:	259.2 Кб
ID:	42587   Нажмите на изображение для увеличения
Название: DSC06108.jpg
Просмотров: 1332
Размер:	379.7 Кб
ID:	42588  

Нажмите на изображение для увеличения
Название: DSC06139.jpg
Просмотров: 1382
Размер:	224.9 Кб
ID:	42589   Нажмите на изображение для увеличения
Название: DSC06140.jpg
Просмотров: 1409
Размер:	269.2 Кб
ID:	42590  

Директор Луны вне форума   Вверх
Старый 18.06.2014, 23:58   #5
Директор Луны
Ушел в мир иной от нас...
 
Аватар для Директор Луны
 
Регистрация: 06.04.2008
Адрес: EMMA Ukraine
Возраст: 60
Сообщений: 9,976
Вы сказали Спасибо: 43
Поблагодарили 423 раз(а) в 130 сообщениях
Репутация: 1086
По умолчанию Re: Team MD Lab Россия. MAZDA CX-5, Ростов-на-Дону.

Двери +++
Миниатюры
Нажмите на изображение для увеличения
Название: DSC06107.jpg
Просмотров: 1321
Размер:	443.6 Кб
ID:	42591   Нажмите на изображение для увеличения
Название: DSC05985.jpg
Просмотров: 1417
Размер:	272.3 Кб
ID:	42592  

Нажмите на изображение для увеличения
Название: DSC06252.jpg
Просмотров: 1342
Размер:	251.4 Кб
ID:	42593   Нажмите на изображение для увеличения
Название: DSC06282.jpg
Просмотров: 1441
Размер:	176.4 Кб
ID:	42594  

Нажмите на изображение для увеличения
Название: IMG_7214.jpg
Просмотров: 1333
Размер:	229.2 Кб
ID:	42595  
Директор Луны вне форума   Вверх
Старый 19.06.2014, 09:44   #6
avik
 
Аватар для avik
 
Регистрация: 11.12.2012
Адрес: Днепр
Возраст: 41
Сообщений: 196
Вы сказали Спасибо: 0
Поблагодарили 0 раз(а) в 0 сообщениях
Репутация: 59
По умолчанию Re: Team MD Lab Россия. MAZDA CX-5, Ростов-на-Дону.

а это, разве, не плохо, что за мидом получился небольшой тоннель?
avik вне форума   Вверх
Старый 19.06.2014, 11:05   #7
Володимир
Старейшина
 
Аватар для Володимир
 
Регистрация: 17.03.2007
Адрес: г. Золочев, Львовская обл.
Возраст: 48
Сообщений: 2,807
Вы сказали Спасибо: 94
Поблагодарили 84 раз(а) в 65 сообщениях
Репутация: 373
Отправить сообщение для Володимир с помощью ICQ Отправить сообщение для Володимир с помощью Skype™
По умолчанию Re: Team MD Lab Россия. MAZDA CX-5, Ростов-на-Дону.

Цитата:
Сообщение от avik Посмотреть сообщение
а это, разве, не плохо, что за мидом получился небольшой тоннель?
Ну то ше не означає що всі чують його вплив
Тонель негативно впливає на частотах, де мідбас в трьохполосці, як правило, вже не грає... тобто то негативно може впливати в двохсмуговій системі. ІМХО.
Хоча тонель в любому випадку то не є добре.

Последний раз редактировалось Володимир; 19.06.2014 в 11:07.
Володимир вне форума   Вверх
Старый 19.06.2014, 11:13   #8
ПалПалыч
 
Аватар для ПалПалыч
 
Регистрация: 02.08.2012
Адрес: Киев
Сообщений: 544
Вы сказали Спасибо: 0
Поблагодарили 0 раз(а) в 0 сообщениях
Репутация: 99
По умолчанию Re: Team MD Lab Россия. MAZDA CX-5, Ростов-на-Дону.

чи лыжи не едут, чи я на асфальте стою. а мазда сx-5 где?
ПалПалыч вне форума   Вверх
Старый 19.06.2014, 11:22   #9
Директор Луны
Ушел в мир иной от нас...
 
Аватар для Директор Луны
 
Регистрация: 06.04.2008
Адрес: EMMA Ukraine
Возраст: 60
Сообщений: 9,976
Вы сказали Спасибо: 43
Поблагодарили 423 раз(а) в 130 сообщениях
Репутация: 1086
По умолчанию Re: Team MD Lab Россия. MAZDA CX-5, Ростов-на-Дону.

Цитата:
Сообщение от ПалПалыч Посмотреть сообщение
а мазда сx-5 где?

вот .....
Миниатюры
Нажмите на изображение для увеличения
Название: IMG_2519.jpg
Просмотров: 1383
Размер:	545.9 Кб
ID:	42602   Нажмите на изображение для увеличения
Название: IMG_2522.jpg
Просмотров: 1332
Размер:	543.2 Кб
ID:	42603  

Директор Луны вне форума   Вверх
Старый 19.06.2014, 11:29   #10
Володимир
Старейшина
 
Аватар для Володимир
 
Регистрация: 17.03.2007
Адрес: г. Золочев, Львовская обл.
Возраст: 48
Сообщений: 2,807
Вы сказали Спасибо: 94
Поблагодарили 84 раз(а) в 65 сообщениях
Репутация: 373
Отправить сообщение для Володимир с помощью ICQ Отправить сообщение для Володимир с помощью Skype™
По умолчанию Re: Team MD Lab Россия. MAZDA CX-5, Ростов-на-Дону.

За терпіння і старання однозначно ріспект! Чекаю продавження
Володимир вне форума   Вверх
Старый 19.06.2014, 11:57   #11
Lukasarts
Ушел в мир иной от нас...
 
Аватар для Lukasarts
 
Регистрация: 04.09.2011
Адрес: Город-герой Донецк
Сообщений: 1,484
Вы сказали Спасибо: 2
Поблагодарили 105 раз(а) в 57 сообщениях
Репутация: 491
По умолчанию Re: Team MD Lab Россия. MAZDA CX-5, Ростов-на-Дону.

Цитата:
Сообщение от Директор Луны Посмотреть сообщение

вот .....

мазда мазда....

Боря, а винилы это самостоятельная разработка. Или мд лаб предоставляет????

Последний раз редактировалось Lukasarts; 19.06.2014 в 11:58.
Lukasarts вне форума   Вверх
Старый 19.06.2014, 11:58   #12
Serg Teplyuk
Старейшина
 
Аватар для Serg Teplyuk
 
Регистрация: 04.08.2008
Адрес: Черновцы
Возраст: 59
Сообщений: 3,268
Вы сказали Спасибо: 85
Поблагодарили 63 раз(а) в 45 сообщениях
Репутация: 400
По умолчанию Re: Team MD Lab Россия. MAZDA CX-5, Ростов-на-Дону.

Цитата:
Сообщение от ПалПалыч Посмотреть сообщение
чи лыжи не едут, чи я на асфальте стою. а мазда сx-5 где?
А забыл Борис Викторович простое правило:
презентацию всегда надо начинать с фото общего вида корчика,
на ярком солнышке, под разными углами, с натертой резиной,
с приличным задним фоном вместо стенки гаража или забора....
Ну ниче, все поправимо..

Последний раз редактировалось Serg Teplyuk; 19.06.2014 в 14:42.
Serg Teplyuk вне форума   Вверх
Старый 19.06.2014, 12:04   #13
Директор Луны
Ушел в мир иной от нас...
 
Аватар для Директор Луны
 
Регистрация: 06.04.2008
Адрес: EMMA Ukraine
Возраст: 60
Сообщений: 9,976
Вы сказали Спасибо: 43
Поблагодарили 423 раз(а) в 130 сообщениях
Репутация: 1086
По умолчанию Re: Team MD Lab Россия. MAZDA CX-5, Ростов-на-Дону.

Цитата:
Сообщение от Lukasarts Посмотреть сообщение
а винилы это самостоятельная разработка. Или мд лаб предоставляет????
Собственный дизайн и печать.
Директор Луны вне форума   Вверх
Старый 19.06.2014, 12:55   #14
Директор Луны
Ушел в мир иной от нас...
 
Аватар для Директор Луны
 
Регистрация: 06.04.2008
Адрес: EMMA Ukraine
Возраст: 60
Сообщений: 9,976
Вы сказали Спасибо: 43
Поблагодарили 423 раз(а) в 130 сообщениях
Репутация: 1086
По умолчанию Re: Team MD Lab Россия. MAZDA CX-5, Ростов-на-Дону.

Фронт .....
Миниатюры
Нажмите на изображение для увеличения
Название: DSC06148.jpg
Просмотров: 1305
Размер:	241.4 Кб
ID:	42604   Нажмите на изображение для увеличения
Название: DSC06151.jpg
Просмотров: 1380
Размер:	319.2 Кб
ID:	42605  

Нажмите на изображение для увеличения
Название: DSC06152.jpg
Просмотров: 1357
Размер:	394.2 Кб
ID:	42606   Нажмите на изображение для увеличения
Название: DSC06178.jpg
Просмотров: 1301
Размер:	403.9 Кб
ID:	42613  

Нажмите на изображение для увеличения
Название: DSC06180.jpg
Просмотров: 1284
Размер:	449.4 Кб
ID:	42614   Нажмите на изображение для увеличения
Название: DSC06236.jpg
Просмотров: 1346
Размер:	366.4 Кб
ID:	42615  

Нажмите на изображение для увеличения
Название: DSC06238.jpg
Просмотров: 1376
Размер:	343.9 Кб
ID:	42616   Нажмите на изображение для увеличения
Название: DSC06239.jpg
Просмотров: 1365
Размер:	277.4 Кб
ID:	42617  

Нажмите на изображение для увеличения
Название: DSC06254.jpg
Просмотров: 1344
Размер:	435.4 Кб
ID:	42618   Нажмите на изображение для увеличения
Название: DSC06258.jpg
Просмотров: 1303
Размер:	330.2 Кб
ID:	42619  

Нажмите на изображение для увеличения
Название: DSC06252.jpg
Просмотров: 1274
Размер:	295.3 Кб
ID:	42621   Нажмите на изображение для увеличения
Название: IMG_7216.jpg
Просмотров: 1298
Размер:	129.6 Кб
ID:	42622  

Нажмите на изображение для увеличения
Название: IMG_7218.jpg
Просмотров: 1395
Размер:	139.7 Кб
ID:	42623   Нажмите на изображение для увеличения
Название: IMG_7228.jpg
Просмотров: 1250
Размер:	155.4 Кб
ID:	42624  

Нажмите на изображение для увеличения
Название: IMG_7229.jpg
Просмотров: 1343
Размер:	142.9 Кб
ID:	42625   Нажмите на изображение для увеличения
Название: IMG_7231.jpg
Просмотров: 1314
Размер:	192.1 Кб
ID:	42626  

Директор Луны вне форума   Вверх
Старый 19.06.2014, 13:06   #15
avik
 
Аватар для avik
 
Регистрация: 11.12.2012
Адрес: Днепр
Возраст: 41
Сообщений: 196
Вы сказали Спасибо: 0
Поблагодарили 0 раз(а) в 0 сообщениях
Репутация: 59
По умолчанию Re: Team MD Lab Россия. MAZDA CX-5, Ростов-на-Дону.

Володимир, понял )
avik вне форума   Вверх
Старый 19.06.2014, 15:01   #16
garmas
 
Аватар для garmas
 
Регистрация: 01.01.2012
Адрес: Івано-Франківськ (Тернопіль)
Возраст: 37
Сообщений: 491
Вы сказали Спасибо: 17
Поблагодарили 0 раз(а) в 0 сообщениях
Репутация: 57
По умолчанию Re: Team MD Lab Россия. MAZDA CX-5, Ростов-на-Дону.

Класна робота. Цікаво як веде себе Сч на відбивання
garmas вне форума   Вверх
Старый 19.06.2014, 15:09   #17
Директор Луны
Ушел в мир иной от нас...
 
Аватар для Директор Луны
 
Регистрация: 06.04.2008
Адрес: EMMA Ukraine
Возраст: 60
Сообщений: 9,976
Вы сказали Спасибо: 43
Поблагодарили 423 раз(а) в 130 сообщениях
Репутация: 1086
По умолчанию Re: Team MD Lab Россия. MAZDA CX-5, Ростов-на-Дону.

Цитата:
Сообщение от garmas Посмотреть сообщение
Цікаво як веде себе Сч на відбивання
Отлично ведёт. СЧ - диффузорные.
Директор Луны вне форума   Вверх
Старый 19.06.2014, 15:35   #18
Директор Луны
Ушел в мир иной от нас...
 
Аватар для Директор Луны
 
Регистрация: 06.04.2008
Адрес: EMMA Ukraine
Возраст: 60
Сообщений: 9,976
Вы сказали Спасибо: 43
Поблагодарили 423 раз(а) в 130 сообщениях
Репутация: 1086
По умолчанию Re: Team MD Lab Россия. MAZDA CX-5, Ростов-на-Дону.

Саб.....
Миниатюры
Нажмите на изображение для увеличения
Название: DSC06281.jpg
Просмотров: 1290
Размер:	418.1 Кб
ID:	42635   Нажмите на изображение для увеличения
Название: DSC06282.jpg
Просмотров: 1277
Размер:	398.4 Кб
ID:	42636  

Нажмите на изображение для увеличения
Название: DSC06283.jpg
Просмотров: 1362
Размер:	398.5 Кб
ID:	42637   Нажмите на изображение для увеличения
Название: DSC06333.jpg
Просмотров: 1362
Размер:	316.3 Кб
ID:	42638  

Нажмите на изображение для увеличения
Название: DSC06407.jpg
Просмотров: 1353
Размер:	224.7 Кб
ID:	42639   Нажмите на изображение для увеличения
Название: IMG_7237.jpg
Просмотров: 1326
Размер:	246.1 Кб
ID:	42640  

Директор Луны вне форума   Вверх
Старый 26.06.2014, 19:25   #19
DM Rocker
 
Аватар для DM Rocker
 
Регистрация: 14.05.2011
Адрес: Воронеж,Россия
Возраст: 56
Сообщений: 169
Вы сказали Спасибо: 3
Поблагодарили 27 раз(а) в 10 сообщениях
Репутация: 74
По умолчанию Re: Team MD Lab Россия. MAZDA CX-5, Ростов-на-Дону.

А дальше?
Увеселительная часть где жить будет?
DM Rocker вне форума   Вверх
Старый 26.06.2014, 22:02   #20
Директор Луны
Ушел в мир иной от нас...
 
Аватар для Директор Луны
 
Регистрация: 06.04.2008
Адрес: EMMA Ukraine
Возраст: 60
Сообщений: 9,976
Вы сказали Спасибо: 43
Поблагодарили 423 раз(а) в 130 сообщениях
Репутация: 1086
По умолчанию Re: Team MD Lab Россия. MAZDA CX-5, Ростов-на-Дону.

Цитата
Сообщение от DM Rocker Посмотреть сообщение
А дальше?
Увеселительная часть где жить будет?
Уже живёт. На раме в багажнике.
Фотки чуть позже
Директор Луны вне форума   Вверх
Закрытая тема


Здесь присутствуют: 1 (пользователей: 0 , гостей: 1)
 

Ваши права в разделе
Вы не можете создавать новые темы
Вы не можете отвечать в темах
Вы не можете прикреплять вложения
Вы не можете редактировать свои сообщения

BB коды Вкл.
Смайлы Вкл.
[IMG] код Вкл.
HTML код Выкл.

Быстрый переход

Похожие темы
Тема Автор Раздел Ответов Последнее сообщение
ЕММА-Ростов-на-Дону boombox61 EMMA 6 18.08.2013 20:23
Mazda 3. Цікава Mazda 3 :) Рост ® Свои инсталляции SQ 48 30.04.2013 09:35
Ростов-на-Дону, второй этап. Директор Луны EMMA 26 23.05.2012 20:34
Кто в донецке встретит посылку и Ростов-на Дону? John Белый шум 9 02.03.2012 11:38
Результаты dB Drag в Ростове-на-Дону GZ-JBL Team dB Drag Racing 0 12.07.2011 10:01


Текущее время: 19:26. Часовой пояс GMT +2.


Перевод: zCarot
autozvuk.org ©